概述
BS-32时间继电器采用静态集成电路,作为辅助元件用于各种保护和自动控制的回路中,使被控制的元件得到可调的动作延时。具有精度高、功耗小、动作时间准确、整定直观方便、范围宽等特点,是替代电磁型时间继电器的理想产品。
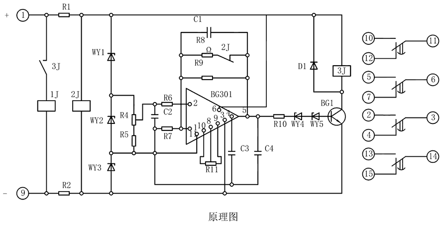
原理图
BS-32继小家电由模块化型电源电路系统、功率电容(电玻璃容器)器器、电感及中型两边继小家电等电气元件组合成。当继小家电加盟电机额定功率端线电阻值时,2J经减压功率电容(电玻璃容器)器器R1、R2保证 端线电阻值而动做,使其动断大交流电继电器拉开,同时电感C1起会员积分卡。要想保证 满意的会员积分卡,还要体现了政策使电感两端端线电阻值随着精力推移精力的增加而长高,并使冲电交流电保证平稳,与其在模块化型电源电路系统的反馈系统漏电开关接1个电感器C。

整定参数表
| 型号 |
整定时间 |
电源类型 |
| BS-31 |
3~10M |
AC/DC:48V、110V、220V |
| BS-32 |
5~20M |
| BS-33 |
6~30M |
| BS-34 |
1.5~5M |
BS-32调试方法
整定时间:将电位器R4调到较大值,继电器的时间应最短,再将R4调到较小值,校验实际动作时间,必要时可用改变R11的办法满足这一要求。
主要特点
导轨安装结构
凸出固定式安装结构
凸出插拔式安装结构
嵌入插拔式安装结构